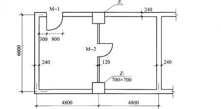
有一带套间的业务用房(如图),地面采用桃木地板,则该套房的地面工程量为(  )m2。 A.53.91 B.53.46 C.53.27 D....

作者: rantiku 人气: - 评论: 0
问题 有一带套间的业务用房(如图),地面采用桃木地板,则该套房的地面工程量为(  )m2。
选项 A.53.91 B.53.46 C.53.27 D.53.07
答案 B
解析 木地面工程量以图示尺寸面积计。不扣除问壁墙及0.3m2以内的柱、垛、附墙烟囱及孔洞所占面积,门洞开口部分并入相应工程量内。 (1)该房间净面积为(9.6-0.24)*(6.0-0.24)=53.91(m2)。 (2)中间120厚墙系间壁墙所占面积不扣除。 (3)每个柱Z1在室内所占面积为0.7*(0.7-0.24)=0.322(m2)>0.3m2,应扣除室内2个Z1柱,应扣除0.644m2。 (4)M-1门洞开口部分应并入室内地面工程量,应加0.8*0.24=0.192(m2) ∴该套房木地面工程

猜你喜欢

发表评论
更多 网友评论0 条评论)
暂无评论

访问排行

Copyright © 2012-2014 恰考网 Inc. 保留所有权利。 Powered by tikuer.com

页面耗时0.0274秒, 内存占用1.03 MB, Cache:redis,访问数据库19次