Ⅱ.管道设备工程 【背景资料】 1.某总承包施工企业根据某安装工程的招标文件和施工方案决定按以下数据及要求进行投标报价: 该安装工程按设计文件...

作者: rantiku 人气: - 评论: 0
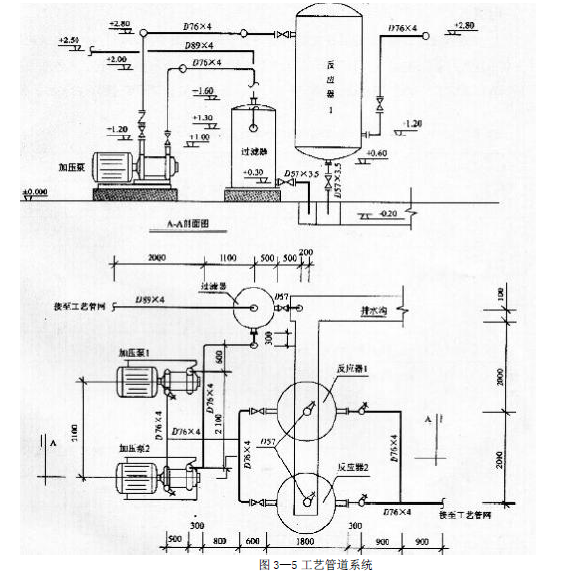
问题 Ⅱ.管道设备工程 【背景资料】 1.某总承包施工企业根据某安装工程的招标文件和施工方案决定按以下数据及要求进行投标报价: 该安装工程按设计文件计算出各分部分项工程工料机费用合计为6000 万元,其中人工费占10%。安装工程脚手架搭拆的工料机费用,按各分部分项工程人工费合计的8%计取,其中人工费占25%;安全防护、文明施工措施费用,按当地工程造价管理机构发布的规定计100 万元,根据建设部建办[2005]89 号《建筑工程安全防护、文明施工措施费用及使用管理规定》中“投标方安全防护、文明施工措施的报价,不得低于根据工程所在地工程造价管理机构测定费率计算所需费用总额的90%”的规定,业主要求按90%计;其他措施项目清单费用按150 万元 计。施工管理费、利润分别按人工费的60%、40%计。 按业主要求,总承包企业将占工程总量20%的部分专业工程发包给某专业承包企业,总承包服务费按分包专业工程各分部分项工程人工费合计的l5%计取。规费按82 万元计;增值税按税率11%计。 2.其中某生产装置中部分工艺管道系统,如图3-5 所示。 根据《通用安装工程量计算规范》的规定,管道系统各分部分项工程量清单项目的统一编码,见表3—31。 表3—31 道系统各分部分项工程量清单项目的统一编码 说明: 1.本图所示为某工厂生产装置的部分工艺管道系统,该管道系统工作压力为2.0MPa。图中标注尺寸标高以米计,其他均以毫米计。 2.管道均采用20 号碳钢无缝钢管,弯头采用成品压制弯头,三通为现场挖眼连接,管道系统的焊接均为氩电联焊。 3.所有法兰为碳钢对焊法兰;阀门型号:止回阀为H41H 一25,截止阀为J41H 一25,用对焊法兰连接。 4.管道支架为普通支架,共耗用钢材42.4k9,其中施工损耗为6%。 5.管道系统安装就住后,对D76*4 的管线的焊口进行无损探伤。其中法兰处焊口采用超声波探伤;管道焊缝采用X 光射线探伤,片子规格为80 mm*150mm,焊口按36 个计。 6.管道安装完毕后,均进行水压试验和空气吹扫。管道、管道支架除锈后,均进行刷防锈漆、调和漆各两遍。 问题: 1.按照《通用安装工程量计算规范》、《计价规范》和建标[2013]44 号文《建筑安装工程费用项目组成》的规定,计算出该管道系统单位工程的投标报价。将各项费用的计算结果填人“单位工程投标报价汇总表”中,见表3—32,其计算过程写在表的下面。 2.根据《通用安装工程量计算规范》和《计价规范》的规定,计算管道D89 X 4、管道D76*4、管道D57 X 3.5、管架制作安装、焊缝x 光射线探伤、焊缝超声波探伤六项工程量,并写出计算过程。编列出该管道系统(注:阀门、法兰安装除外) 的分部分项工程量清单与计价项目,将计算结果填人分部分项工程量清单与计价表中,见表3—33。
选项
答案
解析 问题l: 解:将各项费用的计算结果,填人单位工程投标报价汇总表3—32 中,得表3—34。其计算过程写在表3—34下面。 各项费用的计算过程(计算式): 1.分部分项工程清单计价合计=6000+6000*10%*(40%+60%)=6600(万元) 2.措施项目清单计价合计: (1)脚手架搭拆费=6000*10%*8%+6000*10%*8%*25%*(40%+60%)=48+12=60(万元) (2)安全防护、文明施工措施费=100*90%=90(万元) (3)其他措施项目费=150(万元)措施项清单计价合计=60+90+150=300(万元) 3.其他项目清单计价合计=总承包服务费:6000*20%*l0%*l5%=18(万元) 4.规费:82 万元 5.税金=(6600+300+18+82)*11%=7000*11%=770(万元) 问题2: 解:根据《通用安装工程量计算规范》和《计价规范》的规定,计算管道D89*4、管道D76 x4、管道D57*3.5、管架制作安装、焊缝x 光射线探伤、焊缝超声波探伤六项工程量,并写出计算过程。 编列出该管道系统( 注: 阀门、法兰安装除外) 的分部分项工程量清单与计价表的项目,将 工程量计算结果填入分部分项工程量清单与计价表表3— 33 中, 得表3— 35。其计算过程写在表3—35 的下面。 分部分项工程清单工程量的计算过程: 1.无缝钢管D89 X4 安装工程量的计算式:2+1.1+(2.5—1.6)=4(m) 2.无缝钢管D76 x4 安装工程量的计算式: [0.3+(2—1.3)+1.1+0.6+2.1+(0.3+2—1)*2]+[2.1+(2.8—1.2)*2 +0.5+0.3+0.8+2+(0.6*2)]+[(0.3+0.9+2.8—1.2)*2+2+0.9]=7.4+10.1+8.5=26(m) 3.无缝钢管D57*3.5 安装工程量的计算式: (0.3+0.2+0.5)+(0.6+0.2)*2=1+1.6=2.6(m) 4.管架制作安装工程量的计算式:42.4/1.06=40(kg) 5. D76*4 管道焊缝x 光射线探伤工程量的计算式: 每个焊口的胶片数量:0.076 x 3.14/(0.15—0.025*2)=2.39(张),取3 张 36 个焊口的胶片数量:36X3=108(张) 6.D76 x 4 法兰焊缝超声波探伤工程量的计算式:1+2+2+2+2+4=13(口) 7.管道刷油的工程量的计算式: 3.14 X(0.089 x4+0.076*26+0.057 x2.6)=7.79(m2) 8.管道支架刷油的工程量的计算式:42.4/1.06=40(kg)

猜你喜欢

发表评论
更多 网友评论0 条评论)
暂无评论

访问排行

Copyright © 2012-2014 恰考网 Inc. 保留所有权利。 Powered by tikuer.com

页面耗时0.0435秒, 内存占用1.05 MB, Cache:redis,访问数据库19次