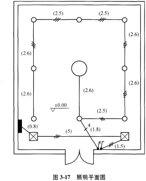
某贵宾室照明系统中一回路如图3-17及图3-18所示。 说明: 1.照明配电箱AZM由本层总配电箱引来,配电箱为嵌入式安装。 2.管路均为镀锌...

作者: tihaiku 人气: - 评论: 0
问题 某贵宾室照明系统中一回路如图3-17及图3-18所示。 说明: 1.照明配电箱AZM由本层总配电箱引来,配电箱为嵌入式安装。 2.管路均为镀锌钢管20沿墙、暗配,顶管敷设标高4.5m,管内穿绝缘导线ZRBV-5001.5mm2(阻燃导线500V)。 3.开关控制装饰灯FZS-164为隔一控一。 问题: (1)计算配管工程量。 (2)计算配线工程量。 (3)计算接线盒、开关盒工程量。
选项
答案
解析 (1)工程量计算规则:配管、线槽、桥架区分名称,材质,规格,配置形式,接地要求,钢索材质、规格,按设计图示尺寸长度以“m”计算。配管、线槽安装不扣除管路中间的接线箱(盒)、灯头盒、开关盒所占长度。 (2)配线区分名称,配线形式,型号,规格,材质,配线部位,配线线制,钢索材质、规格,按设计图示尺寸单线长度以“m”计算(含预留长度)。 (3)工程量计算规则:接线盒区分名称、材质、规格、安装形式,按设计图示数量以“个”计算。 [解析] 问题(1): 镀锌钢管φ20沿墙、顶暗配:配电箱(4.5-1.6-0.2)+0.8+5+1.5+单联开关(4.5-1.4)+三联开关(4.5-1.4)+灯1.8+2.6+2.5+2.6×2+2.5×2+2.6 × 2=2.7+7.3+3.1+3.1+22.3=38.5(113) 问题(2): 电气配线管内穿线ZRBV-1.5m2:配电箱[4.5-1.6-0.2+预留(0.3+0.2)]×2+0.8×2+5×3+1.5 × 3+单联开关(4.5-1.4)Y 3+三联开关(4.5-1.4)×4+1.8 ×4+2.6×2+(2.5+2.6×2+2.5×2+2.6)× 3+2.6 × 2=6.4+1.6+15+4.5+9.3+12.4+7.2+5.2+45.9+5.2=112.70(m) 问题(3): 接线盒11个,开关盒2个。

相关内容:贵宾室,照明,系统,回路,如图,及图,3-18所示,配电箱,本层,嵌入式,管路,镀锌

猜你喜欢

发表评论
更多 网友评论0 条评论)
暂无评论

访问排行

Copyright © 2012-2014 恰考网 Inc. 保留所有权利。 Powered by tikuer.com

页面耗时0.0674秒, 内存占用1.04 MB, Cache:redis,访问数据库17次