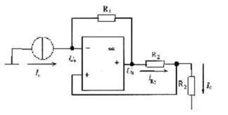
电路如图所示,其输出电流IC与输入电流Is之间的关系是(  )。 A.R2/R1 B.R1/R2 C.-R1/R2 D.-R2/(R1+R2)

作者: rantiku 人气: - 评论: 0
问题 电路如图所示,其输出电流IC与输入电流Is之间的关系是(  )。
选项 A.R2/R1 B.R1/R2 C.-R1/R2 D.-R2/(R1+R2)
答案 C
解析 运放不取电流,电流源电流Is全部通过反馈电阻R1;两个R2电阻中通过的电流相同,即IC=IR2。US-UO=ISR1,UO-US=IR2R2,联立可得IC/IS=-R1/R2。

猜你喜欢

发表评论
更多 网友评论0 条评论)
暂无评论

Copyright © 2012-2014 恰考网 Inc. 保留所有权利。 Powered by tikuer.com

页面耗时0.0366秒, 内存占用1.02 MB, Cache:redis,访问数据库20次