第二题 纺织印染项目 某工业园区拟建生产能力3.0*107m/a的纺织印染项目。生产过程包括织造、染色、印花、后续工序,其中染色工序含碱减量...

作者: tihaiku 人气: - 评论: 0
问题

第二题 纺织印染项目

某工业园区拟建生产能力3.0*107m/a的纺织印染项目。生产过程包括织造、染色、印花、后续工序,其中染色工序含碱减量处理单元,年生产300天,每天24小时连续生产。按工程方案,项目新鲜水用量1600t/d,染色工序重复用水量165 t/d,冷却水重复用水量240t/d,此外,生产工艺废水处理后部分回用生产工序。

项目主要生产工序产生的废水量、水质特点见表2 -1。拟定两个废水处理、回用方案。方案一拟将各工序废水混合处理,其中部分进行深度处理后回用(恰好满足项目用水需求),其余排入园区污水处理厂。处理工艺流程见图2 -1。方案二拟对废水特性进行分质处理,部分废水深度处理后回用,难以回用的废水处理后排入园区污水处理厂。

纺织品定型生产过程中产生的废气经车间屋顶上6个呈矩形分布排气口排放,距地面8m,项目所在地声环境属于3类功能区,南厂界声环境质量现状监测值昼间60.0dB(A),夜间56.0dB( A),经预测,项目对工厂南侧厂界噪声贡献值为54.1dB( A)。

[注:《工业企业厂界噪声排放标准》3类区标准为:昼间65dB(A),夜间55dB(A)。]

【问题】

1.如果该项目排入园区污水处理厂废水COD限值为500mg/L,方案一的COD去除率至少应达到多少?

2.按方案一确定的废水回用量,计算该项目水重复利用率。

3.对适宜回用的生产废水,提出废水分质处理、回用方案(框架),并使项目能满足印染企业水重复利用率35%以上的要求。

4.给出定型车间计算大气环境防护距离所需要的源参数。

5.按《工业企业厂界噪声排放标准》评价南侧厂界噪声达标情况,说明理由。

选项

1.如果该项目排入园区污水处理厂废水COD限值为500mg/L,方案一的COD去除率至少应达到多少?

答:(1)根据题中所给项目信息,各工序废水混合后COD的浓度为:

(420*350 +650*3100 +40*13500 +200*1300 +350*250 +60*1200)÷(420 +650 +40+200 +350 +60)=1814. 8mg/L。

(2)出水水质要求:排入园区污水处理厂废水COD限值为500mg/L。

(3)COD去除率为:[(1814.8-500)÷1814.8]*100% =72. 45%。

由以上计算可知,方案一的COD去除率至少应达到72. 45%。

2.按方案一确定的废水回用量,计算该项目水重复利用率。

答:(1)废水总量为:420 +650 +40 +200 +350 +60=1720t/d,根据图2-1废水处理工艺流程,方案一中的废水回用量:1720*40%*60%=412. 8t/d。

(2)该项目的重复用水量:165 +240 +412.8=817. 8t/d。

(3)该项目水的重复利用率:[81 7.8÷(1600 +817.8)]*100%=33. 8%。

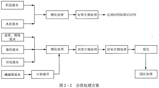
3.对适宜回用的生产废水,提出废水分质处理、回用方案(框架),并使项目能满足印染企业水重复利用率35%以上的要求。

答:(1)通过废水特点分析,织造废水的COD浓度低(350mg/L)、可生化性好;水洗废水的COD浓度低(250mg/L)、可生化性好、色度低。因此,上述两种废水可经过处理后回用。分质处理方案如图2-2所示。

(2)织造废水量为420t/d,水洗废水量为350t/d,如果处理后全部回用量为770t/d,则项目的水重复利用率为:

[ (165 +240+770)/(1600+165 +240+770)]*100%=42. 3%。

根据上述计算可知,该回用方案满足印染企业水重复利用率35%以上的要求。

4.给出定型车间计算大气环境防护距离所需要的源参数。

答:大气环境防护距离计算模式主要输入的源参数包括:

(1)6个呈矩形分布排气口的污染物排放速率[面源速率(g/(s·m2))]。

(2)面源有效高度(m)。

(3)6个呈矩形分布排气口构成的面源的长度(m)和宽度(m)。

5.按《工业企业厂界噪声排放标准》评价南侧厂界噪声达标情况,说明理由。

答:(1)南侧厂界噪声达标。

(2)理由:根据《环境影响评价技术导则一声环境》(HJ 2.4-2009),新建项目的边界噪声以工程噪声贡献值作为评价量。该项目经预测,项目对工厂南侧厂界噪声贡献值为54.1dB(A),无论昼间和夜间均符合《工业企业厂界噪声排放标准》3类区标准值(昼间65dB,夜间55dB)。

答案
解析

相关内容:纺织印染,项目,工业园区,生产过程,织造,染色,印花,后续,工序

猜你喜欢

发表评论
更多 网友评论0 条评论)
暂无评论

访问排行

Copyright © 2012-2014 恰考网 Inc. 保留所有权利。 Powered by tikuer.com

页面耗时0.0487秒, 内存占用1.05 MB, Cache:redis,访问数据库19次