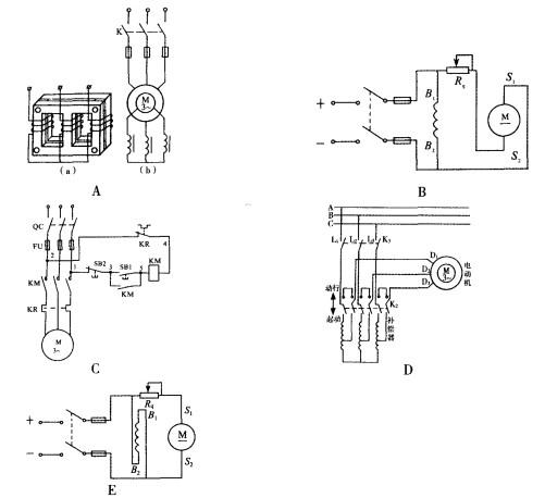
下列图中,表示直流电动机反转控制线路的有( )。

作者: rantiku 人气: - 评论: 0
问题 下列图中,表示直流电动机反转控制线路的有( )。
选项
答案 BE
解析 选项A为绕线式异步电动机频敏变阻器起动线路;选项C为异步电动机直 接起动线路;选项D为自耦变压器降压起动线路。

猜你喜欢

发表评论
更多 网友评论0 条评论)
暂无评论

访问排行

Copyright © 2012-2014 恰考网 Inc. 保留所有权利。 Powered by tikuer.com

页面耗时0.0366秒, 内存占用1.02 MB, Cache:redis,访问数据库14次