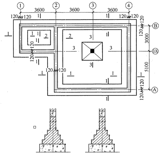
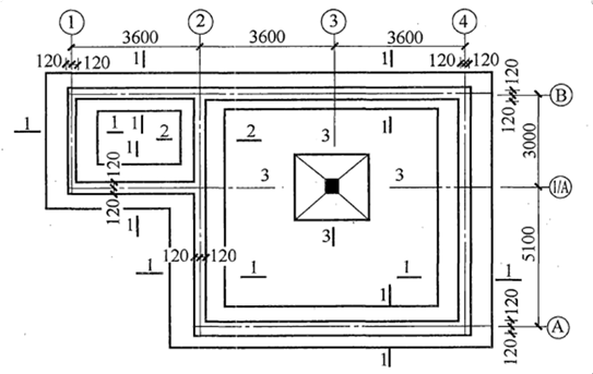
某工程±0.00以下基础施工图如下,室内外标高差450mm。基础垫层为非原槽浇筑,垫层支模,混凝土强度等级C10;地圈梁混凝土强度等级为C20。砖基础为普...

作者: tihaiku 人气: - 评论: 0
问题 某工程±0.00以下基础施工图如下,室内外标高差450mm。基础垫层为非原槽浇筑,垫层支模,混凝土强度等级C10;地圈梁混凝土强度等级为C20。砖基础为普通页岩标准砖,M5.0水泥砂浆砌筑。独立柱基及柱为C20混凝土,混凝土及砂浆为现场搅拌。回填夯实,土壤类别为三类土。请根据工程量计算规范确定相关清单项目的工程量。
选项
答案
解析 棱台体体积计算公式:V=1/3h[S12+S22+(S1S2)0.5]

相关内容:工程,基础,施工图,如下,室内外,高差,非原,支模,混凝土,强度,等级,圈梁

猜你喜欢

发表评论
更多 网友评论0 条评论)
暂无评论

Copyright © 2012-2014 恰考网 Inc. 保留所有权利。 Powered by tikuer.com

页面耗时0.0411秒, 内存占用1.05 MB, Cache:redis,访问数据库19次