某东北地区高层综合楼,建筑高度149m,地下室为汽车库、消防水泵房、报警阀组、消防控制室和其他设备用房(包括变配电室、通讯机房等电气设备机房);地上部分为...

作者: tihaiku 人气: - 评论: 0
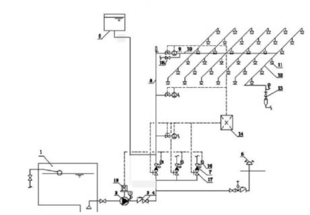
问题 某东北地区高层综合楼,建筑高度149m,地下室为汽车库、消防水泵房、报警阀组、消防控制室和其他设备用房(包括变配电室、通讯机房等电气设备机房);地上部分为商业(内设中庭,采用防火卷帘进行分隔)、办公以及酒店。设置有室内、外消火栓系统,自动喷水灭火系统,气体灭火系统,消防应急照明和疏散指示系统等消防设施。室内和室外消火栓流量均为40L/s,自动喷水灭火系统设计流量为30L/s,中庭大空间智能灭火系统流量为20L/s,防火卷帘冷却水幕设计流量为15L/s,消防水池采用两路补水(两路补水量分别为30m3 和 50m3)商业自动喷水灭火系统示意图如图1 所示 某消防技术服务机构按照产权单位委托,对建筑内的水灭火系统、气体灭火系统及应急照明和疏散指示系统进行了年度检查,发现: 1)在消防水泵房内,消火栓泵吸水管水平段的连接采用偏心异径管顶平接的方式;喷淋泵吸水管水平段的连接采用偏心异径管底平接的方式。汽车库内无吊顶,配水支管布置在梁下,采用ZSTX15-68 型喷头,溅水盘距离楼板的距离为0.6m。 2)打开湿式报警阀处的放水试验阀后,排水管出水量很小,水力警铃、压力开关、消防水泵均未发出相应的动作信号,但延迟器下方的节流孔有微量的水流出。 3)地下9 个电气设备间采用了一套组合分配式气体灭火系统,系统组件正常。 4)切断商场某个防火分区应急照明配电箱内的分配电装置时,由该配电箱供电的消防应急照明灯具在10s 内转入了应急状态;通过照度仪测得商场地面照度为2.0lx, 5)疏散走道内的灯光疏散指示标志灯具(非安全出口)安装在了距离地面高度为1.1m 的墙面上,间距为22m,拐弯处未设置指示灯具。 根据以上材料,回答下列问题 1.列式计算综合建筑内消防水池容积 2.指出图1 中的不妥之处;简述系统工作原理,并说明图中数字9 组件的名称和作用。 3.指出消防技术服务机构在检测过程中发现的问题,并说明理由。 4.分析“打开湿式报警阀处的放水试验阀后,排水管出水量很小,水力警铃、压力开关、消防水泵均未发出相应的动作信号,但延迟器下方的节流孔有微量的水流出”的原因。 5.简述气体灭火系统模拟启动检测方案。
选项
答案
解析 1.火灾延续时间:室内外消火栓系统及中庭防火卷帘冷却水幕为 3.0h;室内自动喷水灭火系统取1.0h。 补水量折减:两路消防补水,补水可靠,可以折减;折减时按最不利补水管补水量进行计算(30m3/h);补水时间3.0h。 V=(40+40+15)*3.6*3+30*3.6*1-30*3=1044.0m3 2.1)错误之处 a.高位消防水箱出水管上没有安装止回阀或单向阀 b.高位消防水箱出水管连接在了湿式报警阀的后面(系统侧),会造成湿式报警阀组阀瓣延迟打开,消防水泵延迟启动;应将出水管接在湿式报警阀的前面(供水侧)。 2)系统工作原理: 3)数字9 代表的组件为水流指示器;其作用是在报警控制器上显示某一区域水流动的信息(报告发生火灾的部位)。 3.1)喷淋泵吸水管水平段的连接采用偏心异径管底平接的方式,不符合要求;理由:应采用管顶平接方式 2)汽车库内采用下垂型喷头,溅水盘距离楼板距离为0.6m,不符合规范要求; 理由:对不设吊顶的场所,应设置直立型喷头;喷头溅水盘距离顶板的距离为 75-150mm。 3)地下9 个电气设备间采用了一套组合分配式气体灭火系统,不符合规范要求;理由:组合分 配式气体灭火系统,担负的防护区数量不应超过8 个。 4)消防应急照明灯具在10s 内转入了应急状态;理由:应急照明灯具转入应急状态的时间不超过5s 5)通过照度仪测得商场地面照度为2.0lx;理由:人员密集场所地面照度不应低于3.0lx. 6)疏散走道内的灯光疏散指示标志灯具(非安全出口)安装在了距离地面高度为1.1m 的墙面上,间距为22m,拐弯处未设置指示灯具;理由:疏散指示应装设在疏散走道距离地面1.0m 以下的墙面上,疏散指示间距不应超过20m,拐弯处应增设疏散指示标志。 4.1)报警阀组设置位置未采暖,阀组结冰。 2)水质过脏活含有杂质,致使报警阀瓣开启受阻 3)报警阀系统侧压力高出供水侧压力过大 4)其他 5.简述气体灭火系统模拟启动检测方案。 1)手动模拟启动试验按下述方法进行:按下手动启动按钮,观察相关动作信号及联动设备动作是否正常(如发出声、光报警,启动输出端的负载响应,关闭通风空调、防火阀等)。手动启动使压力信号反馈装置,观察相关防护区门外的气体喷放指示灯是否正常。 2)自动模拟启动试验按下述方法进行。 ①将灭火控制器的启动输出端与灭火系统相应防护区驱动装置连接。驱动装置与阀门的动作机构脱离;也可用1 个启动电压、电流与驱动装置的启动电压、电流相同的负载代替。 ②人工模拟火警使防护区内任意 1 个火灾探测器动作,观察单一火警信号输出后,相关报警设备动作是否正常(如警铃、蜂鸣器发出报警声等)。 ③人工模拟火警使该防护区内另一个火灾探测器动作,观察复合火警信号输出后,相关动作信号及联动设备动作是否正常(如发出声、光报警,启动输出端的负载响应,关闭通风空调、防火阀等)。

相关内容:东北地区,高层,综合楼,建筑,高度,地下室,泵房,报警,阀组,控制室,设备,用房,通讯,机房,电气设备

猜你喜欢

发表评论
更多 网友评论0 条评论)
暂无评论
错误啦!

错误信息

  • 消息: [程序异常] : MISCONF Redis is configured to save RDB snapshots, but it's currently unable to persist to disk. Commands that may modify the data set are disabled, because this instance is configured to report errors during writes if RDB snapshotting fails (stop-writes-on-bgsave-error option). Please check the Redis logs for details about the RDB error.
  • 文件: /twcms/kongphp/cache/cache_redis.class.php
  • 位置: 第 85 行
    <?php echo 'KongPHP, Road to Jane.'; ?>