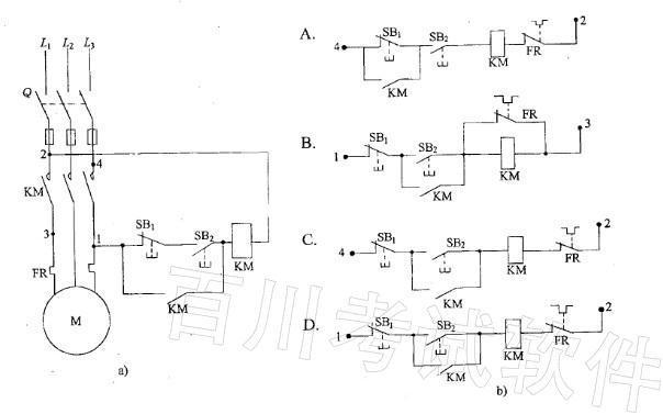
如图a)所示控制电路的错误接线不能使电动机M起动。要使M起动并能连续运转,且具备过载保护、失压保护、短路保护的功能,正确的接线是图b)中哪个图所示?

作者: rantiku 人气: - 评论: 0
问题 如图a)所示控制电路的错误接线不能使电动机M起动。要使M起动并能连续运转,且具备过载保护、失压保护、短路保护的功能,正确的接线是图b)中哪个图所示?
选项
答案 C
解析

猜你喜欢

发表评论
更多 网友评论0 条评论)
暂无评论

访问排行

Copyright © 2012-2014 恰考网 Inc. 保留所有权利。 Powered by tikuer.com

页面耗时0.0318秒, 内存占用1.03 MB, Cache:redis,访问数据库20次