某建筑物釆用TN-C-S系统供电,建筑物地下室设有与大地绝缘的防水层。PEN线进户后即分为PE线和N线,并打人工接地极将PE线重复接地。变电所系统接地RA...

作者: rantiku 人气: - 评论: 0
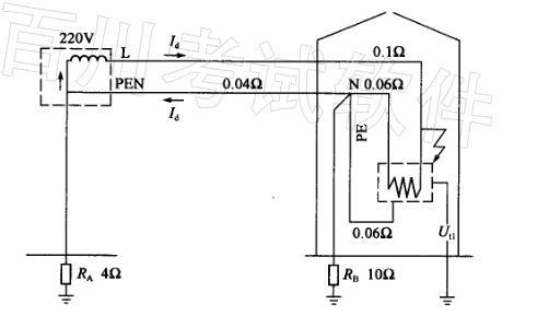
问题 某建筑物釆用TN-C-S系统供电,建筑物地下室设有与大地绝缘的防水层。PEN线进户后即分为PE线和N线,并打人工接地极将PE线重复接地。变电所系统接地RA和建筑物重复接地RB阻值分别为4Ω及10Ω。各段线路的电阻值如下图所示,为简化计算可忽略工频条件下的回路导体电抗和变压器电抗。 请回答下列问题。 若建筑物内电气设备发生接地故障,试计算设备外壳的预期接触电压为下列哪一项数值? ( ) (A)97V (B)88V (C)110V (D)64V
选项
答案 A
解析 《工业与民用配电设计手册》(第三版)P920、921。短路分析:发生故障后,相保回路电流由相线L(0.1Ω)流经建筑物内PE线(0.06Ω),再流经PEN线(0.04Ω)返回至变压器中性点,全回路电阻況和电路电流Id为:

猜你喜欢

发表评论
更多 网友评论0 条评论)
暂无评论

访问排行

Copyright © 2012-2014 恰考网 Inc. 保留所有权利。 Powered by tikuer.com

页面耗时0.0375秒, 内存占用1.03 MB, Cache:redis,访问数据库19次