某建筑物釆用TN-C-S系统供电,建筑物地下室设有与大地绝缘的防水层。PEN线进户后即分为PE线和N线,并打人工接地极将PE线重复接地。变电所系统接地RA...

作者: rantiku 人气: - 评论: 0
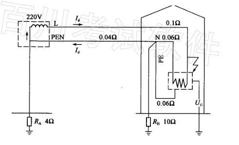
问题 某建筑物釆用TN-C-S系统供电,建筑物地下室设有与大地绝缘的防水层。PEN线进户后即分为PE线和N线,并打人工接地极将PE线重复接地。变电所系统接地RA和建筑物重复接地RB阻值分别为4Ω及10Ω。各段线路的电阻值如下图所示,为简化计算可忽略工频条件下的回路导体电抗和变压器电抗。 请回答下列问题。 在上题的条件下,当设备A发生接地故障时,下列哪一种措施无法防止在设备B处发生电击事故? ( ) (A)在设备B的配电线路上装用RCD (B)另引其他专用电源给设备B供电(设备A与B之间无PE线连接) (C)给设备B另做接地以局部TT系统供电 (D)给设备B经隔离变压器供电,不接PE线
选项
答案 A
解析 《工业与民用配电设计手册》(第三版)P924中“RCD的选用和安装”。B设备配电线路上安装RCD只能对B设备配电线路进行单相接地故障保护,而不能对A设备配电线路单相接地故障进行保护,即A设备发生单相接地故障时,RCD不能动作,A设备外壳电位升高,由于A设备与B设备外壳相连,导致B设备外壳电位升高,而在B设备处发生电击事故。 注:该题无准确依据,写出分析说明即可。

猜你喜欢

发表评论
更多 网友评论0 条评论)
暂无评论

访问排行

Copyright © 2012-2014 恰考网 Inc. 保留所有权利。 Powered by tikuer.com

页面耗时0.0503秒, 内存占用1.03 MB, Cache:redis,访问数据库17次