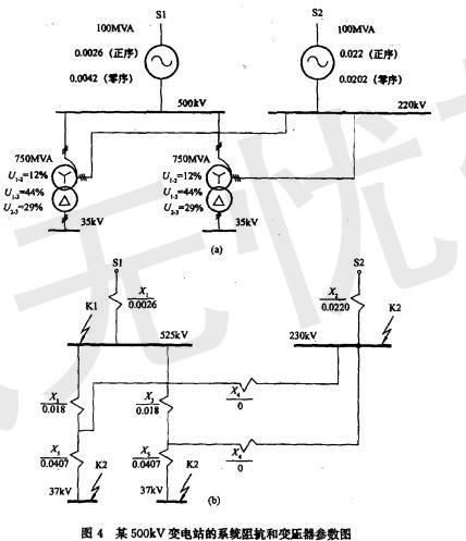
某500kV变电站已知系统阻抗和变压器参数如图4所示,站址位于一块荒地上,围墙外面有水塘。
当5OOkV与220kV母线单相短路时,最大入地电流值...
相关内容:变电站,系统,阻抗,变压器,参数,如图,4所示,站址,一块,地上,围墙,水塘,母线,短路,电流
- 如图7-24所示电路中,在工频电压u(t)的激励下,电路的阻抗等于()。
- 图4-24所示平面桁架的尺寸与载荷均已知。其中,杆1的内力大小Fs1为( )。
- 如图5-27所示两根梁,它们的答案为( )。
A. FS、M图都相同
B. FS、M图都不相同
C. FS图相同,M图不同
D. M图相同, FS图不同
- 对于室温下的双原子分子理想气体,在等压膨胀的情况下,系统对外所做的功与从外界吸收的热量之比W/Q等于( )。A. 2/3
B. 1/2
C. 2/5
...
- 两直角刚杆AC、CB支承如图4-5所示,在铰C处受力F作用,则A、B两处约束力的作用线与x轴正向所成的夹角分别为( )。A. 0° , 90°
B. 9...
- 逻辑电路和输入A、B的时序波形如图7-60所示,当输出F为高电平的时刻是( )。
A.t1
B.t2
C.t3
D.t4
- 如图4-60所示均质圆盘放在光滑水平面上受力F作用,则质心C的运动为( )。
A.直线
B.曲线
C.不动
D.不确定
- 如图6-36所示,式为矩形断面土提,将内、外两河分开,土堤宽l= 20m, 土堤长为100m,外河水深h1=5m,内河水深h2 =1.0m , 土提的渗透...
- 如图4-70所示,常数为k的弹簧下挂一质量为m的物体,若物体从静平衡位置(设静伸长为δ)下降Δ距离,则弹性力所做的功为( )。
- 平面汇交力系(F1,F2, F3, F4, F5)的力多边形如图4-4所示,则该力系的合力FR等于( )。
A. F3
B. -F3
C. F2
...