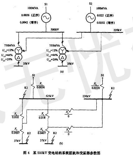
某500kV变电站已知系统阻抗和变压器参数如图4所示,站址位于一块荒地上,围墙外面有水塘。
根据系统阻抗和变压器参数,220kV电压母线三相短路电...
相关内容:变电站,系统,阻抗,变压器,参数,如图,4所示,站址,一块,地上,围墙,水塘,根据,电压,母线,短路
- 对于室温下的双原子分子理想气体,在等压膨胀的情况下,系统对外所做的功与从外界吸收的热量之比W/Q等于( )。A. 2/3
B. 1/2
C. 2/5
...
- 单色平行光垂直照射在薄膜上,经上下两表面反射的两束光发生干涉,如图2-11所示。若薄膜的厚度为e,且n12>n3, λ1为入射光在n1中的波长,则两束反射...
- 如图4-48所示直角弯杆OAB以匀角速度ω绕O轴转动,并带动小环M沿OD杆运动。已知OA=l,取小环M为动点,OAB杆为动系,当 φ =60°时,M点牵连...
- 一束波长为λ的平行单色光垂直入射到一单缝AB上,装置如图2-14所示。在屏幕上D形成衍射图样,如果P是中央亮纹一侧第一个暗纹所在的位置,则的长度为 ( )...
- 逻辑电路和输入A、B的时序波形如图7-60所示,当输出F为高电平的时刻是( )。
A.t1
B.t2
C.t3
D.t4
- 如图4-60所示均质圆盘放在光滑水平面上受力F作用,则质心C的运动为( )。
A.直线
B.曲线
C.不动
D.不确定
- 如图6-36所示,式为矩形断面土提,将内、外两河分开,土堤宽l= 20m, 土堤长为100m,外河水深h1=5m,内河水深h2 =1.0m , 土提的渗透...
- 如图4-70所示,常数为k的弹簧下挂一质量为m的物体,若物体从静平衡位置(设静伸长为δ)下降Δ距离,则弹性力所做的功为( )。
- 平面汇交力系(F1,F2, F3, F4, F5)的力多边形如图4-4所示,则该力系的合力FR等于( )。
A. F3
B. -F3
C. F2
...
- 根据《建设工程质量管理条例》关于质量保修制度的规定,屋面防水工程、有防 水要求的卫生间、房间和外墙面防渗漏的最低保修期为( )。A. 6个月
B. 1年...