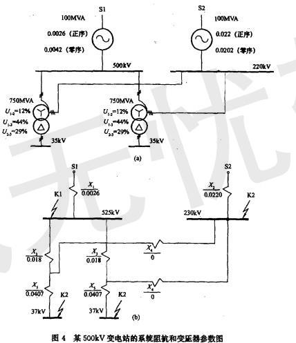
某500kV变电站已知系统阻抗和变压器参数如图4所示,站址位于一块荒地上,围墙外面有水塘。 计算变压器标么值阻抗值为()。A.X3=0.018,X...

作者: tihaiku 人气: - 评论: 0
问题 某500kV变电站已知系统阻抗和变压器参数如图4所示,站址位于一块荒地上,围墙外面有水塘。 计算变压器标么值阻抗值为()。
选项 A.X3=0.018,X4=0、X5=O.0407; B.X3=O.01,X4=0.09,X5=0.407; C.X3=O.03,X4=0.002.X5=O.0307; D.X3=O.009、X4=0.01,X5=O.0207。
答案 A
解析 解答过程:根据《电力工程电气设计手册》第4章短路电流计算,变压器的正序标么值阻抗计算如下:

相关内容:变电站,系统,阻抗,变压器,参数,如图,4所示,站址,一块,地上,围墙,水塘,标么

猜你喜欢

发表评论
更多 网友评论0 条评论)
暂无评论

访问排行

Copyright © 2012-2014 恰考网 Inc. 保留所有权利。 Powered by tikuer.com

页面耗时0.0342秒, 内存占用1.04 MB, Cache:redis,访问数据库17次